Hírek:

Fontos tudnivalók a migrációval kapcsolatban, Kérlek nézd meg a Régi fórumról új fórumra való költözés

Kedves Kollégák!

2026.04.18-án szombaton ismét megrendezésre kerül a debreceni Hobby CNC találkozó.
Egy kis nosztalgia, múltidézés, tudás megosztás, és minden ami szokásos volt eddig is a találkozókon.
A változatlanul a korábbi találkozók helyszíne lesz ismét az otthona a rendezvénynek.
Debreceni Képző Központ Nonprofit Kft.
Debrecen Budai Ézsaiás 8/A
 

Main Menu

Elektronika

Indította gaben, 2025 február 03, 18:18

Előző téma - Következő téma

dezsoe

Jó lesz az, szerintem. :)

guliver83

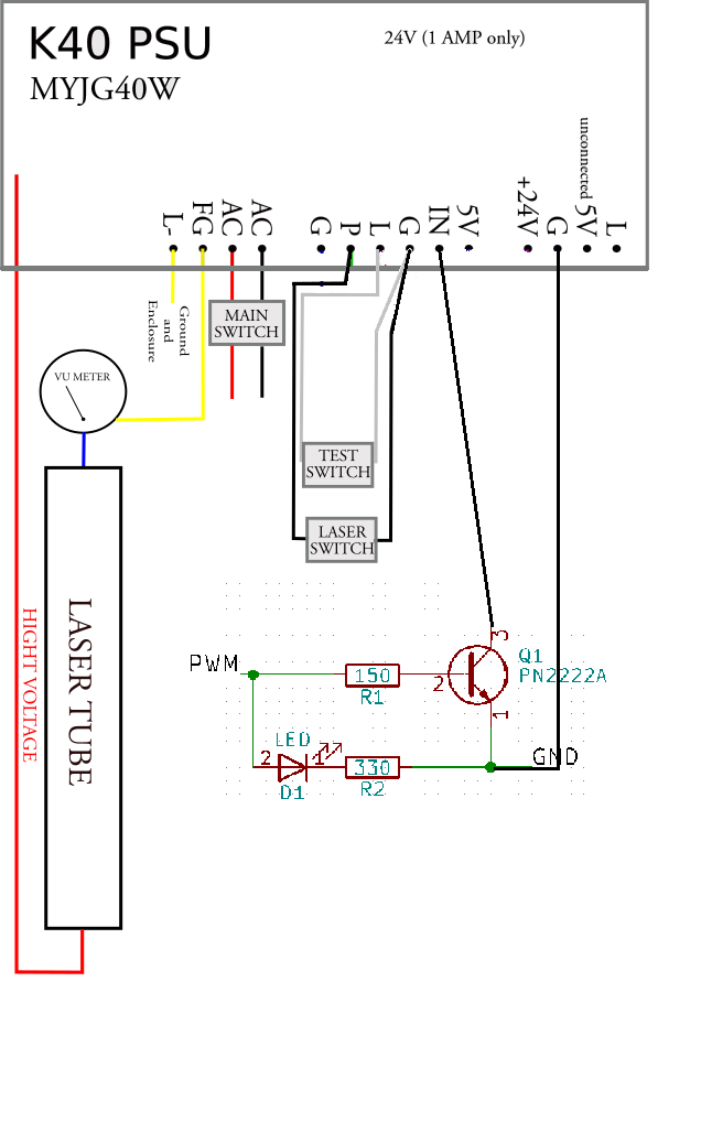
Így jó lehet ez a rajz?
A PWM ponton szabályoznám a teljesítményt az UC400 felől.
A két nyomógombot meghagynám hogy be tudjam kapcsolni a lézert és a teszt gombot szintén.

Ha esetleg kiveszem a két nyomógombot és bekötném az UC400 felé akkor ugyan így tranzisztorral kellene kapcsolni?

LASER SWITCH kellene a főorsó helyére kötni ami gondolom főorsóra bekapcsolna és a PWM pedig szabályoz.
A TEST SWITCH is be lehetne kötni a UC400 felé?

  

guliver83


s5f8tmfv3

Sziasztok! Mekkora szentségtörés volna hagyományos kismegszakítót használni DC50V tápágban? Mondjuk 10A-est. Működne ahogy kell?

J-Steel

Szia!

 Én azt használok. Elvileg gyártanak kismegszakítót külön egyenáramra, de az a tapasztalat, hogy a bolti B4,B6,B10 megszakítók is ugyanolyan jól megvédik a DC áramkört.
 Arra kell figyelni, hogy nagyobb ellenállása van, mint egy üveg olvasóbiztosítéknak. De ez általában nem szokott gondot okozni.

ajpwg6jrn

Elméletileg működnie kell (mivel a meghúzó tekercs a rajta átfolyó áram hatására gerjeszti benne a vasmagot, ami egy rugó ellen dolgozik, ha a megadott áramnál nagyobb folyik benne, akkor be tud húzni és leold). De biztos ami biztos, próbáld ki előtte, ha lehet.

s5f8tmfv3

Köszönöm a válaszokat, akkor használható, ez jó hír. Ki fogom próbálni.

horcsab

Elvileg talán használható, DE egyenáramnál nem szakadhat meg az ív leoldáskor, ezért a standard kismegszakítót nem célszerű erre használni.
DC-re használható mágneskapcsolóknál ívoltó mágneseket használnak, targoncákban lehet ilyennel sűrűn találkozni.

s5f8tmfv3

Értem, köszi! Egyelőre 16A C-s kismegszakítót kaptam, ki kell próbálnom hogyan viselkedik.

Rabb Ferenc

Nagy szentségtörés! Az egyenáram nem szakad meg másodpercenként százszor mint az AC 50Hz. Emiatt a nyitott érintkezők között már nem tud újra gyulladni az ív.

Ezért teljesen bizonytalan a DC ív kioltása AC kismegszakítóval. Lehet, hogy 50V-nál simán égve marad, aztán rövid zárlat - hosszú tűz :(

Gyártanak és forgalmaznak DC kismegszakítókat. Igaz, kicsit karcosabb az áruk. Vigyázz, a jelölt polaritást be kell tartani mert különben az ív nem az ívoltó és daraboló kamra felé nyúlik meg hanem hátrafelé. Az pedig már az arab álmoskönyvek szerint is rosszat jelent...

simarex

Inkább használj olvadó biztit az biztosan megszakít, bár körülményesebb a cseréje mint az automatát vissza állítani
Nekem van kismegszakító is körbe kell néznem ha érdekel.

s5f8tmfv3

Nos, ez más megvilágításba helyezi a dolgot. Utána kell néznem ennek a DC kismegszakítónak.

s5f8tmfv3

Ha jó helyre tervezem a biztit akkor nem nagy dolog hozzáférni.
Ehhez mit szóltok? Még így is sokkal olcsóbb mint a védeni kívánt eszköz.

svejk

Általában DC 60 V-ig a normál hálózati kismegszakítók is jók lehetnének sok esetben fel is van tüntetve az adatlapon, vagy a kismegszakítón.

De én sem ajánlom, az elmondottakon kívül a nagy probléma még általában az, hogy ezek Nálad sosem fognak leoldani, hacsak nem több kW-os a tápegységed, vagy netán akkucsoport a táp.

Esetedben ez a C-s mint olvashatod a névleges áram 5-10 szeresén fog csak leoldani.
No most tud a tápegységed ekkora 80-160 A zárlati áramot leadni? Valószínű nem és szépen leég a trafód.

Egy olvadóbiztosíték sokkal határozottabb karakterisztikával rendelkezik, persze a DC miatt itt is valószínű a 6,3 x 30-as méretűt kell választanod, bár nem tudjuk még mekkora a feszültség.

jani300

Izé , mostaniakat nem tudom de zárlatvédelem és túlterhelés védelem is kellene hogy legyen benne , tehát pl. kétszeres áramon ha lassan is , de le kellene oldjon .
Tudom hogy tudod , szerintem így teljesebb a kép , de utána kellene nézzek .