Hírek:

Fontos tudnivalók a migrációval kapcsolatban, kérlek olvasd el:

A régi fórumról áthozott hozzászólásoknál a felhasználó neve adatvédelmi megfontolásokból véletlenszerűen generált értékekre lett  lecserélve. Ez akkor tud a valódi értékre visszaállni, ha az adott felhasználó a régi fórumon nyilatkozik, hogy beleegyezik az adatainak az új fórumra továbbításához, majd ezután itt a régi felhasználónevével és email címével regisztrál.
8~20 óra között, 1~30 percen belül megtörténik a jóváhagyás, 30 percenként ellenőrizd email fiókodat (SPAM-ot is) mindenképp kapsz mail-t, a sikeres regisztrácioról, vagy a hibáról és, hogy mi a teendőd.
Nézd meg  "A régi fórumról, az új fórumra költözés útmutatót."
A régi fórumon használt email címmel de más felhasználói azonosítóval érkező regisztrációs kérelmek törlésre kerűlnek.

Main Menu

Plazmavágó gépek építése

Indította gaben, 2024 április 09, 15:54

Előző téma - Következő téma

Dakota25

Rutinos felhasználók írhatnának pár szót a lámáknak a használat gyakorlati érintésvédelmi vonatkozásairól.
Nekem ami 12V felett van, az durungfeszültség, így kissé ódzkodva nézegetem a röpködő kV-okat.
Hogy kell plazmavágás közben az agyonveretést elkerülni?

jani300

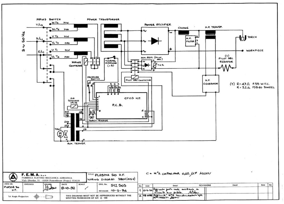
Megfertőztetek ,kutakodtam az éjjel ,itt egy pilot os trafó rajza . A pilot áramot ügyesen a váltó oldalon kapcsolja .
Abban teljesen igazad van hogy cnc nél elférne a hídon a kis HF hf panel és a becsatoló tekercs is .

  

d46hvfrdr

Szűrőkört mindenképp alkalmazzatok az egyenirányítók irányába, ha utólag épül bele a HF gyújtás!
Én az inverteremből a gyári gyújtást kivágtam a panelból és készítettem bele saját gyújtáspanelt. A végeredmény folyamatos fő ív és azonnali gyújtás!
koppintós awiból HF gyújtásos esetén a mindenképpen le kell szűrni a gyújtófeszt az inverter felé!
Kínai plazmavágókhoz pedig  alapból legyen 5-10db új dióda kéznél, mert nem szeretik ha gépi üzemre vannak használva!

svejk

A kV-os rész mint a motor gyújtás tehát nem vészes.
A munkafeszültség már a veszélyes kategóriába tartozik, de azért ki van az találva, hogy normál használat esetén nincsenek érinthető alkatrészek,
Szerintem a tűzveszély, égési sérülés és a kötőhártyagyulladás a reálisabb veszélyforrás.

svejk

Ááá, nem akar itt építeni senki, csak a majd hétfőn a LIDL-ben  megjelenő kínait taglaljuk látatlanba. :)

svejk

Jó rajz!
Ezt alapján módosítom is a tegnapi vélelmemet [#t195p2429#] és Remrendesnek volt igaza tegnap a [#t195p2426#]-ben [#worship]

A rajz szerint is jól látszik, hogy pilotnak a csökkentett energiájú segédívet  nevezik, ami itt a rajzon külön tápegységből származik és az ellenállással korlátozzák.

A pár nappal ezelőtti videóban a koma gyakorlatilag ezt valósította meg amikor a fúvókára vezette a testet a külső ellenállásokon keresztül.

A HF pedig marad továbbra is a gyújtásfelelős.
Ez mindkét esetben kell.
a pilotosnál a pilotívet gyújtja (aztán majd a pilotív a fősugarat) az egyszerűeknél -mint Deffent Zoltán kínai gépe is- pedig közvetlen a fősugarat.
(de ugye a HF a negyfrekvencia mellett egyben jelenti azt is hogy HV azaz egy pici nagyfeszültségű "szikrával" gyújtja az íveket)

No és még mindig ott van az a bizonyos liftes, no ott nincs szükség  külön HF (egyben nagyfeszre) mert mechanikusan baszkurálja a pilotáramot, és annak ívhúzása az indító folyamat.
Gondolom ott a pisztolygomb megnyomásakor bekapcsol a korlátozott pilotáram -ugye tud folyni mert a liftes kontaktus zárva van- , de egyben a levegőnyomás ezt az érintkezőt meg is nyitja és nyitva tartja.
A nyitás pillanatában levő pilot ív így aztán égve is marad. Ez meg majd begyújtja a főívet.

svejk

Most akkor feltehetnénk a kérdést, hogy melyik a jobb CNC alkalmazáshoz főleg a zavarforrás tekintetében.

-a HF-es mely nagy feszültséggel de relatív kis árammal gyújt
- vagy a liftes mely ugyan nem nagy feszültség de lényegesen nagyobb az áram

Vagy teljesen mindegy mert utána a plazmasugár árama úgy is mindent visz és megszórja a környezetet?

svejk

Hmmm... visszaolvasva végül is az iméntit írtam én tegnap is, így nem nagyon van mit visszavonnom. [#circling]

jani300

Biztosan így van !
De egy rajz pl nekem , egy fél oldal dumánál is többet mond :) [#integet2]

svejk

Tegyük hozzá, hogy egy JÓ rajz! :)
Mart azért találni rosszvashibásakat.

remrendes

Most a liftesnel pontosan mire gondolsz? A "blowback" gyujtasra?

svejk

Tudom is én? [#nemtudom]

Amiről Csikarc is mesélt.

fn47xk7ei

Életemben nem hallottam a "blowback"-ról . Azt sem tudom mit jelent . Én itt élek Mo.-on és itt körülöttem mindenki magyarul beszél .[#nemtudom][#nevetes1]

fn47xk7ei

Sorry . Yes cant't help it .Finaly found![#kacsint][#nevetes1]

  

remrendes

Szerintem nincs magyar megfeleloje. Mint ahogy a Lift-es kifejezesnek, vagy akar a HF inditasnak sincs. De biztosan tudod, hogy melyik az, amikor a levego nyomja ossze a ket elektrodat.